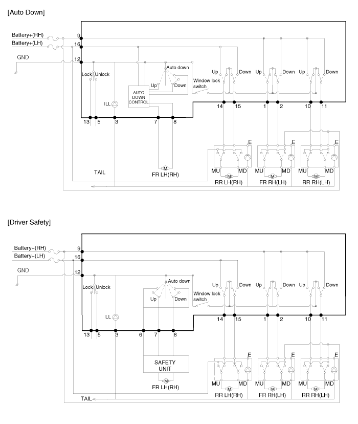
TUCSON(LM) >2013 > G 2.0 DOHC > Body Electrical System > Power Windows > Power Window Switch>Components and Components Location  
Components
Power Window Main Switch

Passenger Power Window Switch

Rear Power Window Switch